দCJ19C ক্যাপাসিটর ব্যাংক সুইচ Contactorআমাদের একক-ফেজ সিরিজ থেকে একটি ডেডিকেটেড সুইচিং ডিভাইস যা নিম্ন-ভোল্টেজের একক-ফেজ ক্যাপাসিটর ব্যাঙ্কগুলির নিয়ন্ত্রণের জন্য বা তিনটি-ফেজ ব্যাঙ্কের মধ্যে পৃথক ফেজ ক্ষতিপূরণের জন্য তৈরি করা হয়েছে৷ এটি স্বয়ংক্রিয় প্রতিক্রিয়াশীল শক্তি ক্ষতিপূরণ সিস্টেমে একটি মূল অ্যাকুয়েটর হিসাবে কাজ করে। এই শক্তিশালী পণ্যটি 220V পর্যন্ত রেটযুক্ত ভোল্টেজ সহ 50Hz-এ অপারেটিং এসি পাওয়ার নেটওয়ার্কগুলিতে ব্যবহারের জন্য ইঞ্জিনিয়ার করা হয়েছে, সামঞ্জস্যপূর্ণ পাওয়ার ফ্যাক্টর বর্ধিতকরণের জন্য 90kvar পর্যন্ত ক্যাপাসিটিভ লোডের সুইচিং দক্ষতার সাথে পরিচালনা করে। এই একক{10}}ফেজ স্যুইচিং কন্টাক্টর হল একটি উন্নত সংস্করণ যা আমাদের প্ল্যান্ট দ্বারা ডিজাইন করা এবং তৈরি করা হয়েছে, যা মূল CJ19C (16C) প্ল্যাটফর্ম থেকে বিবর্তিত হয়েছে। তার নির্দিষ্ট সুইচিং কর্মক্ষমতা এবং স্থায়িত্ব অর্জন করতে,ক্যাপাসিটর ব্যাংক সুইচ Contactorনিম্নলিখিত পরিবেশগত এবং মাউন্টিং সীমাবদ্ধতার মধ্যে ব্যবহার করা আবশ্যক: ক) অনুমোদিত পরিবেষ্টিত বায়ুর তাপমাত্রা -5 ডিগ্রী থেকে +40 ডিগ্রী পর্যন্ত বিস্তৃত হয়, তবে শর্ত থাকে যে কোনো একটানা 24-ঘন্টা ব্যবধানে গড় তাপমাত্রা +35 ডিগ্রির বেশি না হয়। খ) ক্যাপাসিটর ব্যাঙ্ক এবং এই কন্টাক্টরের জন্য ইনস্টলেশন সাইটটি 2000 মিটারের বেশি উচ্চতায় হওয়া উচিত নয়। গ) আর্দ্রতার অবস্থা নির্দেশ করে যে যখন বাতাসের তাপমাত্রা +40 ডিগ্রি হয়, তখন আপেক্ষিক আর্দ্রতা 50% এর বেশি হওয়া উচিত নয়।
অধিকন্তু, বছরের আদ্রতম মাসে রেকর্ড করা গড় সর্বনিম্ন তাপমাত্রা +25 ডিগ্রির কম বা সমান হওয়া উচিত এবং সেই মাসের জন্য সংশ্লিষ্ট গড় সর্বোচ্চ আপেক্ষিক আর্দ্রতা 90% এর কম বা সমান হওয়া উচিত। d) কর্মক্ষম পরিবেশকে দূষণ ডিগ্রী হিসাবে শ্রেণীবদ্ধ করা হয়েছে 3. e) প্রযোজ্য ইনস্টলেশন বিভাগ হল III। f) উল্লেখযোগ্য ঝাঁকুনি, প্রভাব বল, বা কম্পন থেকে মুক্ত একটি এলাকায় ইনস্টলেশন সঞ্চালিত করা আবশ্যক। g) কন্টাক্টরটি এমনভাবে মাউন্ট করা উচিত যাতে এটির ইনস্টলেশন পৃষ্ঠটি উল্লম্বের তুলনায় 5 ডিগ্রী বা তার কম প্রবণতা রাখে। পণ্যটির অপারেশনাল ইন্টেলিজেন্স চিত্র 1 এ ধরা হয়েছে। ড্যাশড লাইনের উপরের সার্কিট ডায়াগ্রামটি ক্যাপাসিটর স্যুইচিং মেকানিজমকে চিত্রিত করে, যখন নীচের অংশটি সংযুক্ত ক্যাপাসিটর ব্যাঙ্কটি দেখায়। এর ফাংশনের কেন্দ্রবিন্দু হল ইন্টিগ্রেটেড রেজিস্টর স্যুইচিং সার্কিট, যা প্রারম্ভিক-বর্তমান সীমাবদ্ধ প্রতিরোধকের সাথে সিরিজে পরিচিতি তৈরি করে। ইলেক্ট্রোম্যাগনেটিক কয়েলের এনার্জাইজেশনের পরে, এই সার্কিটটি প্রথমে বন্ধ হয়ে যায়। কারেন্টের প্রারম্ভিক প্রবাহ ক্যাপাসিটর ব্যাঙ্ককে চার্জ করার জন্য প্রতিরোধকের মাধ্যমে নির্দেশিত হয়, কার্যকরভাবে ইনরাশ কারেন্টে ক্ষতিকারক সুইচ-কে স্যাঁতসেঁতে এবং দমন করে। একবার এটি সম্পন্ন হলে, প্রধান পরিচিতিগুলি স্থির-স্টেট ক্যাপাসিটর কারেন্ট বহন করে। এই একটি সমালোচনামূলক প্রতিরক্ষামূলক বৈশিষ্ট্যক্যাপাসিটর ব্যাংক সুইচ Contactorরোধ বর্তনীর স্বয়ংক্রিয় সংযোগ বিচ্ছিন্ন এবং পুনরায় সেট করার পরে এটি তার ইনরাশ সাপ্রেশন টাস্ক সম্পূর্ণ করে। এই নকশাটি আপনার পাওয়ার ফ্যাক্টর সংশোধন সম্পদের জন্য দীর্ঘ-মেয়াদী নির্ভরযোগ্যতা, উন্নত নিরাপত্তা, এবং ঝামেলামুক্ত অপারেশন-সুনিশ্চিত করে, ক্যাপাসিটর ব্যাঙ্ক সংযোগ বিচ্ছিন্ন হওয়ার সময় বর্তমান-প্রতিরোধকের অতিরিক্ত গরম বা ব্যর্থ হওয়ার সুযোগকে সীমিত করে।

অভ্যন্তরীণ সংযোগ এবং টার্মিনাল চিহ্নিতকরণ
CJ19C একক-ফেজ এবং থ্রি-ফেজ Y-টাইপ (তিনটি কন্টাক্টর প্রয়োজন) ওয়্যারিং ডায়াগ্রাম চিত্র 2 এ দেখানো হয়েছে।
CJ19C (একক-ফেজ)-63 কন্টাক্টরের তিনটি অক্জিলিয়ারী পরিচিতি রয়েছে, দুটি সংমিশ্রণ সহ।
অক্জিলিয়ারী কন্টাক্ট কম্বিনেশনগুলি সারণি 1 এ দেখানো হয়েছে। অক্জিলিয়ারী কন্টাক্টের সংখ্যা বাড়ানোর জন্য কন্টাক্টরের উভয় পাশে অক্সিলিয়ারি মডিউল ইনস্টল করা যেতে পারে।

দুই ধরনের অক্জিলিয়ারী পরিচিতি পাওয়া যায়:
LA8-DN11 (একটি সাধারণত খোলা এবং একটি সাধারণত বন্ধ)
LA8-DN20 (দুটি সাধারণত খোলা); অর্ডার করার সময় ব্যবহারকারী দ্বারা নির্বাচিত।
|
যোগাযোগকারী মডেল |
অক্জিলিয়ারী যোগাযোগ |
সাধারণত খোলা (না) |
সাধারণত বন্ধ (NC) |
||
|
CJ19C (একক ফেজ)-63 |
21E |
2 |
1 |
||
|
12E |
1 |
2 |
|||
|
নিয়ন্ত্রিত ক্যাপাসিটর 400V |
ক্ষমতা Qn kvar |
32kvar |
|||
|
রেট বর্তমান InA |
139A |
||||
|
অপারেটিং বর্তমান 1.3 এ |
180A |
||||
|
প্রচলিত গরম বর্তমান IthA |
190A |
||||
|
ইনরাশ ক্ষমতা দমন |
20 ইন |
||||
| কুণ্ডলী |
অপারেটিং ভোল্টেজ 50Hz Us V |
220,380 ব্যবহারকারীর চাহিদা অনুযায়ী |
|||
|
গতির পরিসর |
0.85~1.1 US |
||||
|
বিদ্যুৎ খরচ VA |
শুরু করুন |
200 |
|||
|
শোষণ |
20 |
||||
|
শর্ট সার্কিট সুরক্ষা ফিউজ রেট বর্তমান নির্বাচন |
1.5~2.5ইঞ্চি |
||||
|
রেট ইনসুলেশন ভোল্টেজ UiV |
690V |
||||
|
বর্তমান AC 15 A গরম করার জন্য সহায়ক যোগাযোগ |
10A |
||||
|
যান্ত্রিক জীবন |
800000 বার | ||||
|
বৈদ্যুতিক জীবন অপারেটিং ফ্রিকোয়েন্সি120 1/ঘণ্টা |
80000 বার | ||||
|
ওজন |
প্রায় 1.25 কেজি |
||||
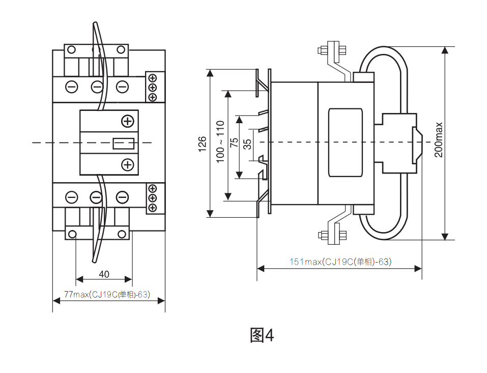
বাহ্যিক মাত্রা এবং ইনস্টলেশন মাত্রা
CJ19C (একক-ফেজ)-63 কন্টাক্টর M6 স্ক্রু এবং লক ওয়াশার ব্যবহার করে বা 35মিমি বা 75মিমি মাউন্টিং রেল ব্যবহার করে ইনস্টল করা যেতে পারে।
CJ19C (একক-ফেজ)-63 কন্টাক্টরের বাহ্যিক মাত্রা এবং ইনস্টলেশন মাত্রার জন্য চিত্র 4 দেখুন।

যোগ্যতা














গরম ট্যাগ: ক্যাপাসিটর ব্যাংক সুইচ contactor, চীন ক্যাপাসিটর ব্যাংক সুইচ contactor কারখানা

